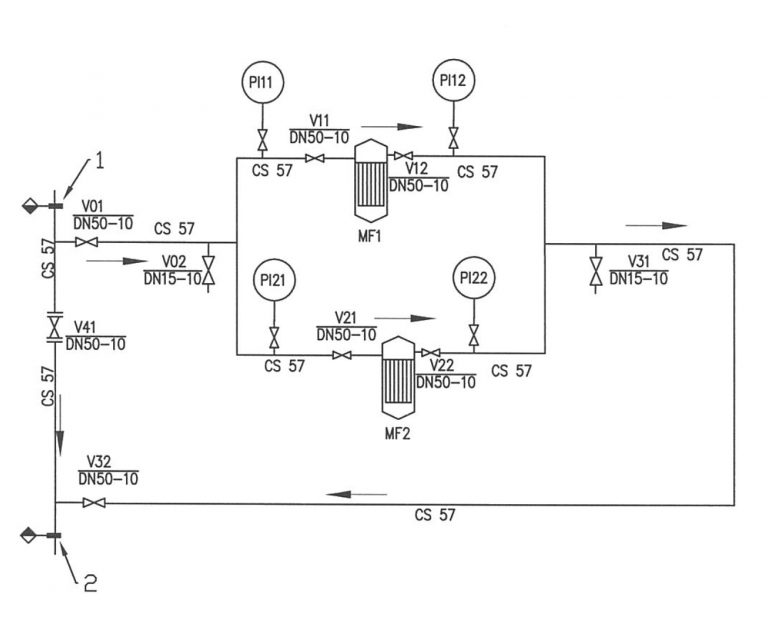
Источник водоснабжения: циркуляционная вода контура горячего водоснабжения (ГВС) 2-ой зоны
Назначение: очистка воды для горячего водоснабжения зоны 2 от механических примесей окисленного железа
Производительность:— Номинальная: 3,3-6,6 м³/час — Суточная: 79-158 м³/сутки
Режим работы: непрерывный